Project Profile
Location
Gross Floor Area
Property Type
Year Built
Project Summary
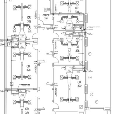
NY Building Systems Consultant Inc. (NYBSC) contracted by the school for the diagnostic of existing Energy Recovery Ventilators (ERV’s) malfunction in school. After ERVs problem solved by the NYBSC technical expert, the school authority awarded NYBSC for the building energy master plan and the building’s AC design for the 2nd and 3rd floor. NYBSC proposed to the school for new Variable Refrigerant flow (VRF) instead of conventional AC as well as show the energy savings with new VRF.
Archbishop Molloy High School is a Catholic School located on Manton Street, Queens NY. The School building has two parts: one is New Building, and another is Old Building. There are lobby, mechanical room in the cellar and elevator room on the roof. The old building needed to install HVAC System for proper heating and cooling. NYBSC engineering team designed VRF System in the rooms. NYBSC presented the energy master plan to school board. Their energy measures are lighting upgrade, boilers replacement, solar PV installation & VRF installation. NYBSC technical team also helping the school to fix the both stairs heat by reconfigure the F&T traps as beyond their scope.















